您当前的位置:首页 > 产品介绍 > ADM系列MCR型动态无功补偿成套装置(MSVC)
适用范围
MCR型系列动态无功补偿成套装置(以下简称SVC),适用于35kV、110kV、330kV变电站6-35kV母线的动态无功补偿,通过自动调节MCR的感性无功,实现平滑稳定系统的功率因数和无功需求;减少系统电压波动,稳定系统电压,降低系统电压闪变,提高供电电压质量。特别适合于负荷变化频繁,要求补偿精度高的场合,广泛应用于具有中频炉、轧机、矿井提升机、电力机车、电焊机等大型无功冲击设备的企业用户和电力企业的220kV、110kV、35kV变电站、装置FC支路可根据系统情况做成固定、自动电容器组或滤波通道。
MCR型SVC接线原理图
FC支路向系统提供固定容性无功,MCR的控制部分采集系统母线电压,负载电流和MCR支路电流模拟量信号,经过控制算法的计算,得出可控硅触发角,经光电转换成模拟量给定信号,形成控制可控硅导通角的触发脉冲,再将信号进行整形放大,对可控硅的导通状态进行移相控制,实现动态调节MCR支路感性无功,以平衡多余容性无功,使用户流入电网的无功功率趋于零。
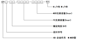
型号说明

技术特点
1、可靠性高,适用于恶劣环境。
2、控制系统采用基于DSP芯片的多CPU控制器,具有高度的可靠性和稳定性,而且运算速度快,能够实现复杂的算法。
3、模块化设计,扩展灵活。
4、可控硅采用高质量元件,高压取能,光电触发,BOD保护,系统抗干扰强,运行可靠。
5、监控部分有上位监控机、人机显示界面及其它相应终端器件构成,可以对系统的电能质量进行实验,连续的检测。
6、可直挂6kV、10kV、35kV电压等级。
7、可实现三相同时控制、分别控制和三相平衡控制。
8、实现远程控制和无人值守。
9、具有硬保护和后备微机保护。
技术参数
1、电压等级:6kV-35kV。
2、动态响应时间:10ms。
3、符合国标要求的三相平衡化功能。
4、注入系统的谐波含量符合GB/T14549-93及用户的要求。
5、无功调节范围0-100%,使用后的功率因数达到0.93以上。
6、电压波动及闪变满足国标及用户的要求。
使用环境
1、环境温度:-10℃~+55℃,24小时内平均温度不超过+35℃。3、相对湿度:不超过85%。
4、大气压力:80Kpa~110Kpa。
5、抗震能力:8级地震烈度。